| Description |

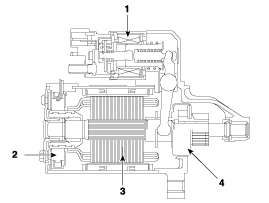
| 1. Solenoid 2. Brush 3. Armature 4. Overrun clutch |
Starter Specifications
Starter Schematic diagramsHyundai Kona (OS) 2018-2025 Owners Manual: Checking the tire inflation pressure
1. After driving approximately 7~10 km (4~6 miles or about 10 min), stop at a
safety location.
2. Connect the filling hose (3) of the compressor directly to the tire valve.
3. Plug the compressor power cord into the vehicle power outlet.
4. Adjust the tire inflation pressure to the recomended tire ...
Hyundai Kona (OS) 2018-2025 Service Manual: Oil Pressure Switch Repair procedures
Removal and Installation
1.
Disconnect the battery negative terminal.
2.
Remove the under cover.
(Refer to Engine and Transaxle Assembly - "Engine Cover")
3.
Remove the oil pressure switch con ...